AQ 1078-2009 煤礦低濃度瓦斯與細水霧混合安全輸送裝置技術規范
- 發表時間:2022-09-21
- 來源:共立消防
- 人氣:
1 范圍
本標準規定了煤礦低濃度瓦斯與細水霧混合安全輸送裝置的設計、組件要求、控制、裝置施工和驗收。
本標準適用于煤礦低濃度瓦斯與細水霧混合安全輸送裝置的設計、施工、驗收和運行。
2 規范性引用文件
下列文件中的條款通過本標準的引用而成為本標準的條款。凡是注日期的引用文件,其隨后所有 的修改單(不包括勘誤的內容)或修訂版均不適用于本標準,然而,鼓勵根據本標準達成協議的各方研究 是否可使用這些文件的最新版本。凡是不注日期的引用文件,其最新版本適用于本標準。
AQ 1074-2009煤礦瓦斯輸送管道干式阻火器通用技術條件
3 術語和定義
下列術語和定義適用于本標準。
3.1
煤礦低濃度瓦斯與細水霧混合安全輸送裝置 safety transmission device for low concentration coal mine gas blending with water mist
在地面,煤礦低濃度瓦斯在管道內與細水霧全程連續混合輸送,防止煤礦低濃度瓦斯輸送管道產生火源和抑制火焰傳播的煤礦低濃度瓦斯安全輸送裝置,以下簡稱輸送裝置。
3.2
水霧發生器 water mist maker
在一定水壓下,產生細水霧的裝置。
3.3
細水霧 water mist
霧滴直徑小于400 gm且體積和占總水霧霧滴體積的50%以上的水霧。
3.4
脫水器 dewater device
在輸送裝置末端將瓦斯中的游離水分離出來的一種設備。
3.5
泄壓溢流閥 pressure relief & overflow valve
用于防止煤礦瓦斯輸送管道超過設定壓力的一種泄壓安全裝置。
4 裝置設計
4.1 裝置構成
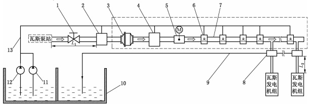
輸送裝置由截止閥、濕式阻火泄爆裝置、煤礦瓦斯輸送管道阻火器、泄壓溢流閥、控制閥門、水霧發 生器、脫水器、循環水泵及管道組成。各組件安裝順序如圖1所示,其中虛線框內組件和回水管道9、水 池10、備用水泵11、主水泵12、給水管道13是裝置范圍內的必要組成件。

圖1 煤礦低濃度瓦斯與細水霧混合安全輸送工藝流程
4.2 一般規定
4.2.1 輸送裝置用水水質應為軟化水并循環使用,碳酸鈣含量應小于150 mg/L,懸浮物少于5 mg/L。
4.2.2 水霧發生器入口處水壓宜在0.8MPa?1.2MPa之間。水泵應按一級負荷要求供電,要設置供 水能力與主水泵相同的備用水泵,并要求在主水泵出現故障時備用水泵能自動投入正常運行。
4.2.3 瓦斯輸送管道安裝應向下往回水池傾斜,斜度不小于1:0.01。
4.2.4 輸送裝置瓦斯入口壓力應不大于20 kPa,出口壓力應不小于3 kPa。輸送裝置水霧覆蓋段管道 壓力降應不大于1 kPa/100 m。
4.2.5 瓦斯輸送管道上水霧發生器設置間隔應不超過20 m,若瓦斯輸送管道長度不足20 m,則應至 少設置一個水霧發生器。
4.2.6 輸送裝置在寒冷地區使用時,應采取防凍措施°
4.2.7 瓦斯泵站瓦斯出口與濕式阻火泄爆裝置之間的管道距離L1應不超過10 m,配套瓦斯發電機組時,脫水器與瓦斯發電機組之間的管道距離L2不超過20 m。
4.3 基本設計參數
根據抽放瓦斯的濃度、流量及擬建設瓦斯電站與抽放站的測繪距離,并結合抽放瓦斯流量、濃度變 化趨勢,計算確定輸送裝置的輸送管道直徑和成霧水量。
4.3.1 瓦斯流量計算
根據煤礦瓦斯泵站瓦斯現有抽采濃度和抽采量,確定瓦斯輸送量。
V = K0V′ ..................(1)
式中:
V——工作狀態下的瓦斯輸送體積流量,單位為立方米每小時(m3/h);
V′——煤礦瓦斯抽采體積流量,單位為立方米每小時(m3/h);
K0——調整系數,一般取值0.8?1.2。
說明:當抽放瓦斯濃度、流量變大時,K0取較大值;反之K 取較小值。
4.3.2 瓦斯輸送管道直徑計算
根據瓦斯輸送量計算瓦斯輸送管道直徑,以管道內瓦斯流速不超過15 m/s為計算依據 按體積流量計算管徑:

式中:
d——管道內徑,單位為毫米(mm);
V —— 工作狀態下的瓦斯體積流量,單位為立方米每小時(m3/h);
ω——工作狀態下的流速,單位為米每秒(m/s)。
工作狀態下的體積流量可由標準狀態(0℃,絕對壓力101.325 kPa)下的體積流量換算而得:

式中:
V0——標準狀態下的瓦斯體積流量,單位為立方米每小時(m3/h);
t——瓦斯工作溫度,單位為攝氏度(℃ );
P——瓦斯絕對工作壓力,單位為兆帕(MPa)。
4.3.3 管道上細水霧發生器安裝數量計算
細水霧發生器安裝數量由瓦斯電站與抽放站之間的距離決定。
m = L/20 + 1 ..................(4)
式中:
m——細水霧發生器數量;
L——輸送裝置水霧覆蓋段長度。
4.3.4 成霧水量計算
成霧水量由瓦斯輸送流量和輸送距離決定,一般要求在瓦斯輸送管道內單位容積水量為12L/(m3?min)?18 L/(m3?min)。
a)水霧發生器設計流量:

式中:
Qj——水霧發生器設計流量,單位為升每分鐘(L/min);
n——水霧噴頭的數量;
qi—— 水霧噴頭的流量,單位為升每分鐘(L/min)。
b)水循環裝置水池儲水量:
W ≥ 2 n0Qj ..................(6)
式中:
W——水池儲水量,單位為升(L);
n0—— 水霧發生器數量。
以上為標準部分內容,如需看標準全文,請到相關授權網站購買標準正版。
-
IG541混合氣體滅火系統
IG541混合氣體滅火系統:IG-541滅火系統采用的IG-541混合氣體滅火劑是由大氣層中的氮氣(N2)、氬氣(Ar)和二氧化碳(CO2)三種氣體分別以52%、40%、8%的比例混合而成的一種滅火劑 -
二氧化碳氣體滅火系統
二氧化碳氣體滅火系統:二氧化碳氣體滅火系統由瓶架、滅火劑瓶組、泄漏檢測裝置、容器閥、金屬軟管、單向閥(滅火劑管)、集流管、安全泄漏裝置、選擇閥、信號反饋裝置、滅火劑輸送管、噴嘴、驅動氣體瓶組、電磁驅動 -
七氟丙烷滅火系統
七氟丙烷(HFC—227ea)滅火系統是一種高效能的滅火設備,其滅火劑HFC—ea是一種無色、無味、低毒性、絕緣性好、無二次污染的氣體,對大氣臭氧層的耗損潛能值(ODP)為零,是鹵代烷1211、130 -
手提式干粉滅火器
手提式干粉滅火器適滅火時,可手提或肩扛滅火器快速奔赴火場,在距燃燒處5米左右,放下滅火器。如在室外,應選擇在上風方向噴射。使用的干粉滅火器若是外掛式儲壓式的,操作者應一手緊握噴槍、另一手提起儲氣瓶上的


