GB/T 26479-2011 彈性密封部分回轉閥門 耐火試驗
- 發表時間:2022-12-11
 - 來源:共立消防
 - 人氣:
 
1 范圍
本標準規定了彈性密封部分回轉閥門耐火試驗的術語和定義、試驗準則、耐火試驗方法、閥門性能要求、閥門的評定、試驗報告。
本標準適用于按GB/T 12237 設計的彈性密封部分回轉閥門(不包括驅動裝置)。
其他閥門的耐火試驗可參照本標準。
2 規范性引用文件
下列文件對于本文件的應用是必不可少的。凡是注日期的引用文件,僅注日期的版本適用于本文件。凡是不注日期的引用文件,其最新版本(包括所有的修改單)適用于本文件。
GB/T 12224 鋼制閥門 一般要求(GB/T 12224-2005,ASTM B16.34a:1998,NEQ)
GB/T 12237 石油、石化及相關工業用的鋼制球閥(GB/T 12237-2007,ISO 17292:2004/API 608-2002,NEQ)
3 術語和定義
下列術語和定義適用于本文件。
3.1
對稱閥座閥門 symmetricseated valve
沿著通過閥體兩端面的軸線,在啟閉件中線兩側具有相同內部結構尺寸的閥門。
3.2
非對稱閥座閥門 asymmetric seated valve
沿著通過閥體的兩端面的軸線,在啟閉件中線兩側具有不相同內部結構的閥門。
4 試驗準則
4.1 閥門結構形式的要求
4.1.1 對稱閥座結構的閥門,只進行任一側耐火試驗。
4.1.2 非對稱閥座結構的閥門,應按不同的流向安裝并分別進行耐火試驗;同一只閥門在第一次試驗后,可進行修復,修復后進行相反方向的第二次耐火試驗。
4.1.3 單向流動的閥門,應按其指定流向進行耐火試驗。
4.1.4 閥門在耐火試驗中不得隔火保護。
4.1.5 如果被試閥門配帶齒輪箱,進行帶齒輪箱閥門的試驗結果可以驗證不帶齒輪箱的閥門。
4.1.6 除手動操作的齒輪箱等操作機構外的其他類型的閥門驅動裝置(如電動裝置、氣動裝置或液動裝置等),在本試驗中應有特定的保護措施,這類驅動裝置在耐火試驗中的情況不作為試驗考核的內容。
4.2 閥門的壓力泄放
4.2.1 壓力泄放裝置在耐火試驗期間起跳,試驗應繼續進行。
4.2.2 有壓力泄放裝置的閥門,在試驗過程中,排出的量應予以計量。泄放裝置排放到大氣中的任何泄漏都應被計為外漏。如果壓力泄放裝置設計為排向閥門下游的結構,其泄漏應被記為通過閥座的泄漏。
5 耐火試驗方法
5.1 安全防護
閥門的耐火試驗是具有潛在危險的試驗。被試閥門在火燒時閥體體腔內壓力增加,存在缺陷的被試閥門有可能產生破裂。因此,在試驗場地內應設置防護人身安全的保護措施。
5.2 試驗要求
5.2.1 試驗的燃料應采用氣體燃料,火源應有足夠的能力使被試閥門完全包裹在火焰中。
5.2.2 火燒過程持續時間30min,火焰的溫度應在750℃~1000℃之間,火焰的溫度由5.3.4.2中所特定的熱電偶和測溫塊進行監測;火燒時,應觀察閥門的情況。
5.2.3 火燒過程中,閥門內應有規定壓力的水,火燒結束后,同時檢測閥門的內漏量和外漏量。
5.2.4 在火燒試驗結束,被試閥門冷卻后,應進行水壓試驗,檢查閥門的殼體、閥座密封的泄漏情況。
5.3 試驗裝置
5.3.1 試驗系統
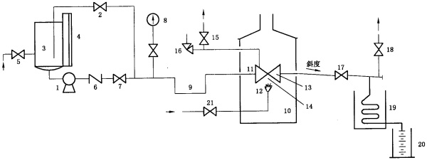
閥門耐火試驗裝置系統按圖1所示。

說明:
1——試驗泵;
2——壓力泄放和調節閥;
3——儲水罐;
4——液位計;
5——供水閥;
6——止回閥;
7——截止閥;
8——壓力表;
9——阻汽管;
10——試驗爐;
11——被試閥;
12——燃氣火頭;
13——測溫塊;
14——火焰熱電偶;
15——截止閥;
16——安全閥;
17——截止閥;
18——截止閥;
19——冷凝器;
20——計量筒;
21——燃氣供給閥。
a)用泵作為壓力源的試驗系統
圖1 耐火試驗系統圖

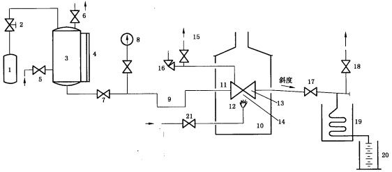
說明:
1——壓縮氣源;
2——氣體壓力調節閥;
3——儲水罐;
4——液位計;
5——供水閥;
6——泄壓閥;
7——截止閥;
8——壓力表;
9——阻汽管;
10——試驗爐;
11——被試閥;
12——燃氣火頭;
13——測溫塊;
14——火焰熱電偶;
15——截止閥;
16——安全閥;
17——截止閥;
18——截止閥;
19——冷凝器;
20——計量筒;
21——燃氣供給閥。
b)用壓縮氣體作為壓力源的試驗系統
圖1(續)
5.3.2 試驗裝置
5.3.2.1 試驗裝置不應有外力施加在被試閥門上。
5.3.2.2 火源距被試閥門與熱電偶的距離應不少于150mm。試驗裝置爐的內壁與被試閥門的水平距離在任何地方應不小于150mm,試驗爐上壁與被試閥門距離也應不小于150mm。
5.3.2.3 在整個系統中,被試閥門閥體體腔內的壓力由泄壓閥泄壓,以防止水在閥體體腔內氣化可能引起的超壓。泄壓閥的設定應是從閥門生產者對同規格閥門做壓力試驗獲得的數據,或是不大于閥門在20℃時的最大工作壓力的1.5倍。
5.3.3 連接管道
5.3.3.1 被試閥門公稱尺寸不小于DN50的,連接管道內徑應不小于25mm;被試閥門公稱尺寸小于DN 50的,連接管道內徑為被試閥門公稱尺寸的二分之一。
5.3.3.2 被試閥門出口連接管道內徑應不小于15mm。安裝后,應有一定的斜度,使閥座泄漏出的水能從管道完全流出。
5.3.3.3 與被試閥門的連接處應保證有良好的密封性。若有泄漏,該泄漏量不能作為閥門外漏量的一部分進行計算。
5.3.4 儀表和計量器具
5.3.4.1 系統中的壓力表的滿量程讀數應為測量壓力的1.5倍至4倍之間,壓力表的分辨率應達到在任意刻度點能讀到最大刻度值3%以內的值。
5.3.4.2 測溫塊應使用碳鋼材料制作,尺寸應按圖2的規定,在測溫塊中心放置一個熱電偶。
以上為標準部分內容,如需看標準全文,請到相關授權網站購買標準正版。
-  
 IG541混合氣體滅火系統
              IG541混合氣體滅火系統:IG-541滅火系統采用的IG-541混合氣體滅火劑是由大氣層中的氮氣(N2)、氬氣(Ar)和二氧化碳(CO2)三種氣體分別以52%、40%、8%的比例混合而成的一種滅火劑 -  
 二氧化碳氣體滅火系統
              二氧化碳氣體滅火系統:二氧化碳氣體滅火系統由瓶架、滅火劑瓶組、泄漏檢測裝置、容器閥、金屬軟管、單向閥(滅火劑管)、集流管、安全泄漏裝置、選擇閥、信號反饋裝置、滅火劑輸送管、噴嘴、驅動氣體瓶組、電磁驅動 -  
 七氟丙烷滅火系統
              七氟丙烷(HFC—227ea)滅火系統是一種高效能的滅火設備,其滅火劑HFC—ea是一種無色、無味、低毒性、絕緣性好、無二次污染的氣體,對大氣臭氧層的耗損潛能值(ODP)為零,是鹵代烷1211、130 -  
 手提式干粉滅火器
              手提式干粉滅火器適滅火時,可手提或肩扛滅火器快速奔赴火場,在距燃燒處5米左右,放下滅火器。如在室外,應選擇在上風方向噴射。使用的干粉滅火器若是外掛式儲壓式的,操作者應一手緊握噴槍、另一手提起儲氣瓶上的 


